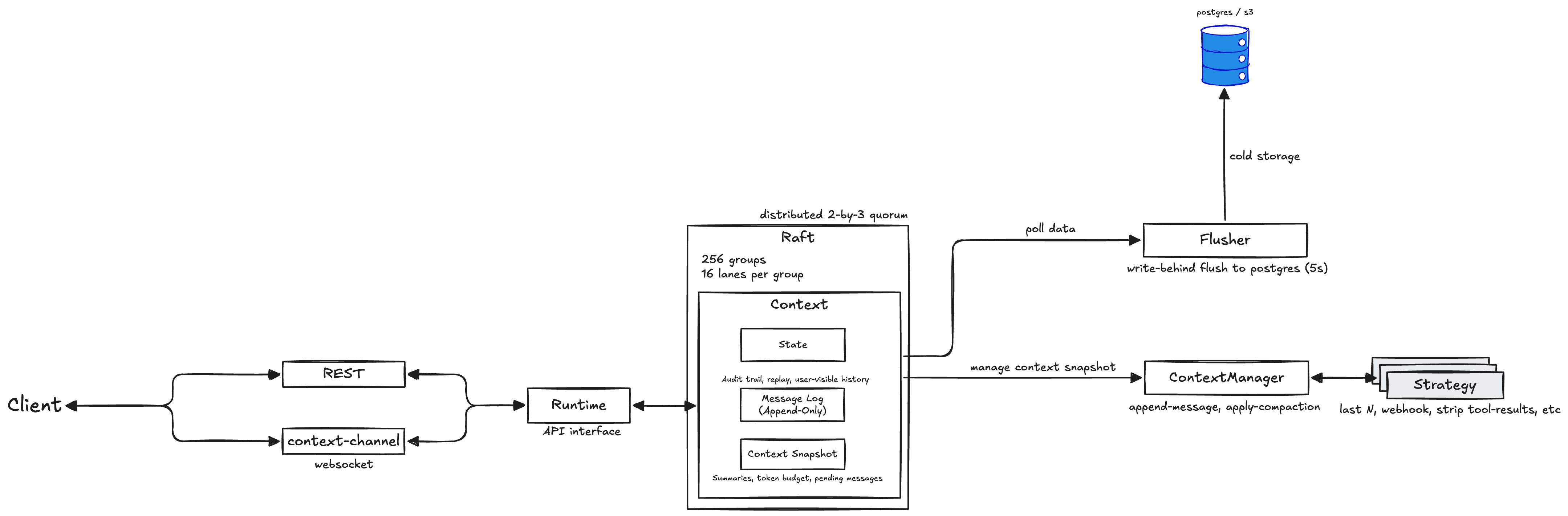
Architecture
Fastpaca Context Store runs a Raft-backed state machine that keeps the context log, snapshot, and LLM context builder in one place. Every node exposes the same API; requests can land anywhere and are routed to the appropriate shard.

Components
| Component | Responsibility |
|---|---|
| REST / Websocket gateway | Validates requests and forwards them to the runtime. |
| Runtime | Applies appends, builds LLM context, enforces token budgets, and triggers compaction flags. |
| Raft groups | 256 logical shards, each replicated across three nodes. Provide ordered, durable writes. |
| Snapshot manager | Maintains compacted summaries alongside the raw log. |
| Archiver (optional) | Writes committed messages to cold storage (Postgres/S3). Leader-only, fed by Raft effects. |
Data flow
- Append – the node forwards the message to the shard leader; once a quorum commits, the Context updates (LLM window + tail) and the client receives
{seq, version}. - Window – the node reads the LLM window from memory, applies the current policy, and returns messages + metadata.
- Compact – the node rewrites the LLM window atomically and bumps the context version; the tail is unchanged.
- Archive (optional) – the leader-only Archiver persists messages to cold storage (Postgres/S3) and then acknowledges a high-water mark (
ack_archived(seq)), allowing Raft to trim older tail segments while retaining a small bounded tail. - Stream/Replay – served directly from the in-memory tail; future versions may page older history from cold storage when offset exceeds the tail.
Storage Tiers
- Hot (Raft):
- LLM context window (bounded via policy)
- Message tail (bounded ring with invariant: never evict messages newer than the archived watermark)
- Watermarks:
last_seq(writer),archived_seq(trim cursor)
- Cold (Archive):
- Full message history in Postgres/S3 (optional component, added in a follow-up)
Operational notes
- Leader election is automatic. Losing one node leaves the cluster writable (2/3 quorum).
- Append latency is dominated by network RTT between replicas; keep nodes close.
- Snapshots are small: they include the LLM window, bounded tail, and watermarks. ETS or archiver buffers are not part of snapshots.
- Topology coordinator: The lowest node ID (by sort order) manages Raft group membership. Coordinator bootstraps new groups and rebalances replicas when nodes join/leave. Non-coordinators join existing groups and keep local replicas running. If coordinator fails, the next-lowest node automatically takes over.